L’alunissage de 1969 est régulièrement l’objet de questionnements et la cible d’une remise en question de sa faisabilité. Entre le retour prévu de l’Homme sur son satellite naturel avec le programme Artemis et les récentes mésaventures du lanceur Falcon Heavy de Space X, de nombreux messages ressurgissent à travers la toile.
Un des derniers en date provient de ce tweet posté le 28 avril 2023 (liké plus de 1500 fois et vu plus de 70 000 fois) « s’amusant » de l’aspect extérieur du module lunaire (ou LEM pour Lunar Excursion Module) ce qui – selon son auteur – remettrait en cause la crédibilité de la NASA.
La photographie associée a été réalisée par Neil Armstrong (©NASA, AS11-40-5927). Il prend, de dos, Buzz Aldrin ouvrant la trappe de rangement du LEM. L’image en haute définition (4.7 mb) est disponible ici.
Dans ce tweet, l’internaute évoque plusieurs éléments concernant le module lunaire Eagle (ou LM-5) de la mission Apollo 11 ayant réalisée le premier alunissage :
- Le volume supposément insuffisant du LEM pour accueillir 3 astronautes
- Sa capacité à résister à des températures extrêmes
- Être étanche à la pression atmosphérique de la Lune
- La quantité d’oxygène et de carburant
- Les matériaux utilisés, notamment ceux visibles sur la photographie
Afin de répondre à ces nombreuses interrogations, nous verrons successivement chacun des points évoqués.
1. Le volume du LEM
Le module lunaire est un véhicule spatial d’atterrissage lunaire composé de deux parties : l’étage de remontée et l’étage de descente (nommés respectivement ascent stage et descent stage sur le schéma ci-dessous).

D’une masse totale de 15 200kg au lancement, celui-ci mesure 7,04m de longueur, 9,4m de largeur (train d’atterrissage déployé) et 4,22m de diamètre. Néanmoins seul l’étage de remontée est habitable. D’une forme irrégulière (environ 2,8m x 4,0m x 4,3m), le compartiment pressurisé offre un volume de 6,65m3. Soit un volume suffisant pour accueillir trois membres d’équipage – comme l’ont démontrés les événements de la mission Apollo 13 – même si celui-ci n’est pensé que pour deux astronautes (Buzz Aldrin et Neil Armstrong dans le cas d’Apollo 11) et non trois comme l’affirme l’internaute.


En effet, lors de l’alunissage, le troisième astronaute (Michael Collins) était dans le module de commande et de service (ou CSM) orbitant autour de la Lune. Le LEM, après un séjour de 21 heures sur le sol lunaire, a réalisé la procédure de remontée – laissant sur place l’étage de descente – pour venir s’amarrer à nouveau au CSM.
Ci-dessous, deux schémas représentant les différents étages et éléments de la fusée Saturn V ainsi que les différentes étapes de la mission Apollo 11 (l’étape décrite au paragraphe précédent correspond au n°9).


2. Les températures extrêmes
Pour rappel, la Lune n’a pas d’atmosphère ce qui entraîne des changements radicaux de températures entre le jour et la nuit en l’absence d’air ambiant. Ainsi en plein soleil la température peut montrer à 150°C tandis qu’elle est de -150°C à l’ombre.
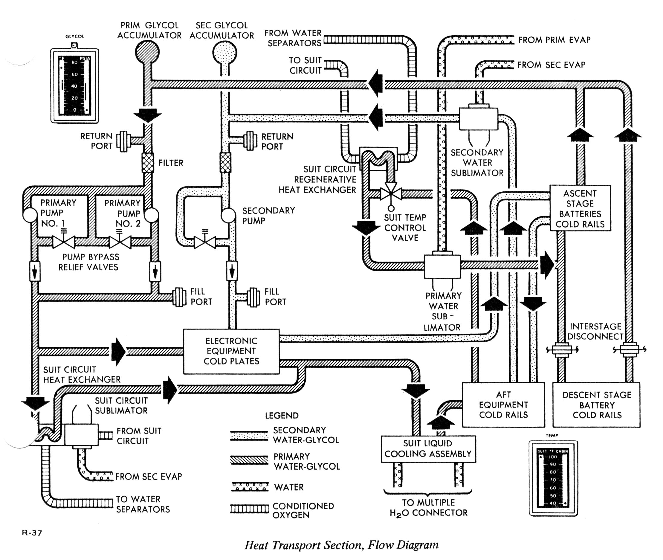
Afin de se protéger de ces températures extrêmes, les astronautes sont isolés par le véhicule spatial – CSM ou LEM – ou par leur combinaison en cas de sortie extravéhiculaire (EVA). Le LEM dispose d’un système actif (Environmental Control Subsystem ou ECS) et passif permettant de maintenir une température satisfaisante (entre 13°C et 32°C) dans la cabine pressurisée. Pour cela, l’étage de remontée est composé de plusieurs pellicules de matériau réverbérant la chaleur en créant une couverture thermique et offrant un bouclier aux micrométéorites. Le principal isolant est une succession de 25 couches de mylar sur un support en aluminium.

Le contrôle thermique actif repose, lui, sur un circuit de refroidissement (Heat transport section ou HTS) dans lequel circule un mélange eau-glycol traversant les équipements générateurs de chaleur. Quand nécessaire, il peut également être une source de chaleur pour l’atmosphère de la cabine.


3. L’étanchéité face à la pression lunaire
Seule la cabine de l’étage de remontée est pressurisée à 4,8 psi (pounds per square inch) soit une pression équivalente à un tiers celle du niveau de la mer sur Terre – égale à 1 atm. Sur la Lune cette pression est de 2.96×10-15 atm.
Cette différence de pression est réalisée par l’ECS via l’OSCPCS (voir schéma ci-dessus) en injectant de l’oxygène dans l’habitacle. Le choix de la NASA pour le programme Apollo a été de créer une atmosphère composée à 100% d’oxygène afin de limiter la pression à l’intérieur du véhicule spatial. Cette faible pression autorise une réduction du poids du LEM tout en permettant de résister à la différence de pression entre la cabine et l’atmosphère lunaire.
De même, il a été fait le choix de ne pas mettre de sas de décompression sur le LEM afin de gagner du poids et de la place. Ainsi lors de l’EVA, le véhicule était dépressurisé puis repressurisé. Afin de parer à toute éventualité, la NASA avait prévu suffisamment d’oxygène pour permettre deux dépressurisations et deux repressurisations.


4. La quantité d’oxygène et de carburant
L’alimentation en oxygène du LEM se faisait par l’Atmosphere Revitalization Section (ARS). Celui-ci, grâce à une boucle, pouvait recycler l’air et ainsi limiter la quantité d’oxygène transporté. En conséquence, le LEM avait deux réservoirs d’oxygène liquide : un dans l’étage de descente – le plus important – et un dans l’étage de remontée. Le système était pensé pour fournir pendant 45h de l’oxygène à deux astronautes (ainsi que deux dépressurisation et repressurisation) mais pouvait également fournir à trois astronautes une autonomie de 90h (sans dépressurisation).
NDLR – Voir plus bas pour l’emplacement des réservoirs d’oxygène.

L’eau ne pouvait être produite comme sur le CSM (production par des piles à combustibles à partir d’oxygène et d’hydrogène), c’est pourquoi le LEM était équipé de trois réservoirs d’eau potable. Le principal réservoir (151kg) se situait dans l’étage de descente tandis que deux autres plus petits (19kg chacun) étaient situés dans l’étage de remontée.



5. La structure du LEM
Pour terminer, le LEM a été pensé à la fois pour protéger au mieux les astronautes et pour peser le moins de poids possible. C’est pourquoi la structure du LEM (1,2,3) est réalisée majoritairement en aluminium grâce à trois couches successives : le bouclier contre les micrométéorites, la couverture thermique et la « peau » du LEM.

L’étage de descente, de part la nécessité de supporter l’étage de remontée ainsi que la puissance du moteur, est construit sur une structure plus solide en cinq compartiments consolidés par des poutres en aluminium. Le tout est recouvert par le même bouclier protecteur suscité.

Enfin, l’étage de descente est par endroit recouvert d’un film noir spécifique peint avec du Pyromark pour résister à la chaleur des RCS (système d’échappement de gaz destiné à la direction du vaisseau) de l’étage supérieur. Le tout est froissé volontairement à la main afin de limiter le contact entre les couches.


Pour illustration, ci-dessous des photographies du LEM dans ses différents phases de construction.





Conclusion
Le module lunaire d’Apollo 11, Eagle, est un condensé des techniques les plus avancées de son époque. Son aspect chétif révèle en réalité la complexité des matériaux, des techniques et des choix réalisés afin de répondre aux contraintes de l’espace mais également de coût et de poids de l’ensemble tout en offrant un espace sûr pour les astronautes.
La totalité des photographies des missions du programme Apollo sont disponibles en archives à cette adresse : http://apolloarchive.com/apollo_gallery.html
NDLR – Cet article ne saurait être exhaustif sur le sujet et se concentre sur les principales caractéristiques évoquées dans le tweet initial.



Laisser un commentaire